Logo Passei Direto
Buscar
Material
páginas com resultados encontrados.
páginas com resultados encontrados.
left-side-bubbles-backgroundright-side-bubbles-background

Crie sua conta grátis para liberar esse material. 🤩

Já tem uma conta?

Ao continuar, você aceita os Termos de Uso e Política de Privacidade

Prévia do material em texto

Automação e Controle – Eng. de Produção – Prof. Marco Aurélio S. Birchal 
1ª Lista de exercícios – Instrumentação 
 
1) Represente o fluxograma simplificado de um processo com dois reatores com agitação. No primeiro, 
R-01, o produto é transportado por bombeamento, para o reator R-02, seguindo para uma coluna de 
destilação, em que o produto de topo é reciclado e o de fundo segue para um tanque de estocagem. 
 
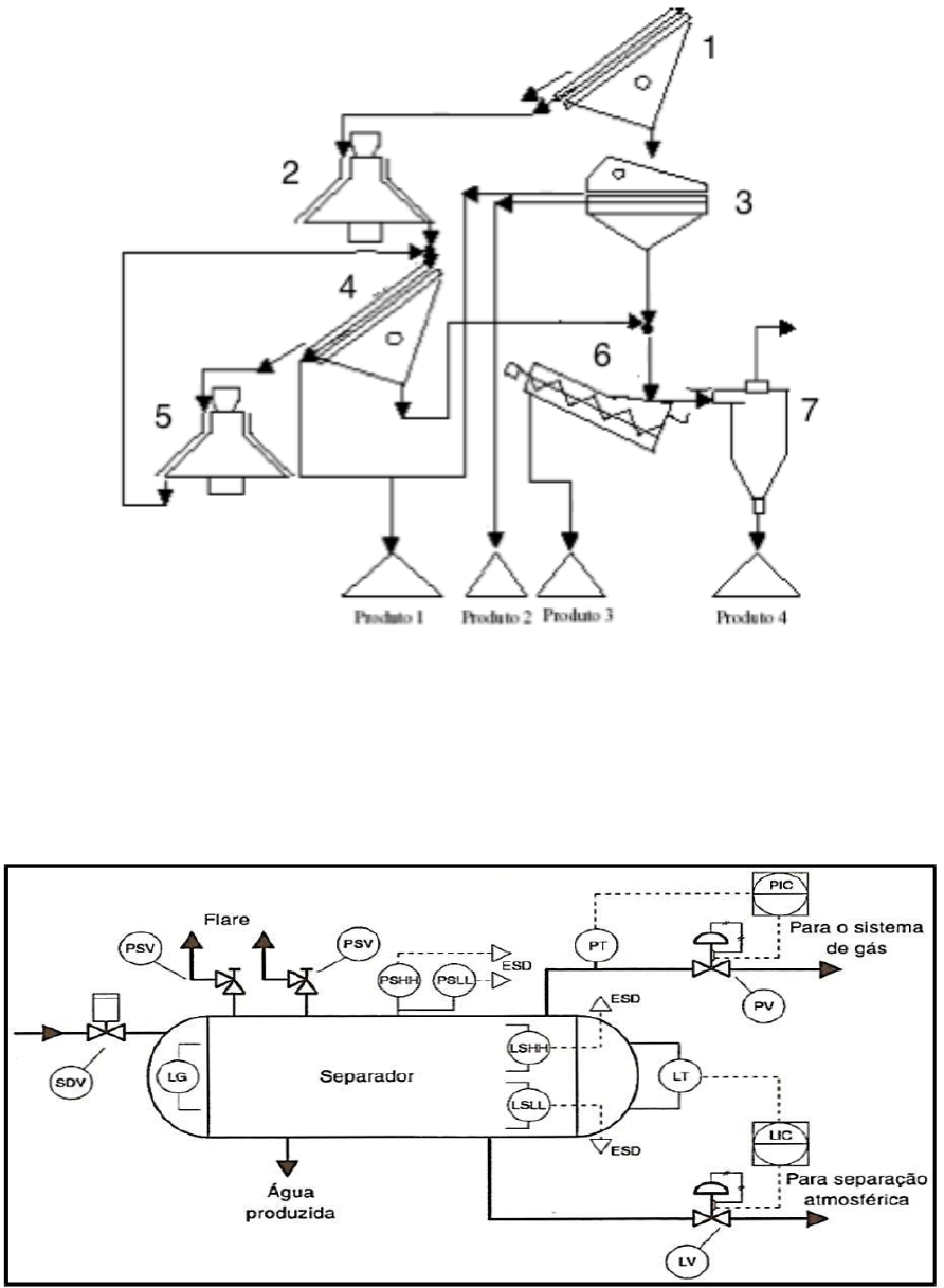
2) Identifique os equipamentos e descreva o processo do seguinte fluxograma. 
 
 
3) Elabore um fluxograma que contemple a área 03 de um processo, que possui um reator com alimentação 
de matéria-prima, cujo produto siga para um processo de filtração, com condição de refluxo. O filtrado segue 
para secagem em spray dryer, em que o produto é recolhido e segue para um silo de estocagem e o ar, com 
finos carreados, segue para um ciclone, cujo produto de topo é descarregado na atmosfera e o de fundo 
realimentado (reciclagem) no secador spray. 
 
4) Descreva os instrumentos e malhas de controle do P&ID 
 
NOTA: ESD (Emergency Shutdown System) e SDV (Shutdown Valve) não fazem parte do sistema de controle de processo, mas do sistema de desligamento de 
emergência (ou sistema de intertravamento de segurança). Não fazem parte da norma ISA 5.1

Mais conteúdos dessa disciplina