Logo Passei Direto
Buscar
LiveAo vivo

Digital Design_ Principles and Practices, Chegg Solution Manual_parte_267

Ferramentas de estudo

Material
páginas com resultados encontrados.
páginas com resultados encontrados.

Prévia do material em texto

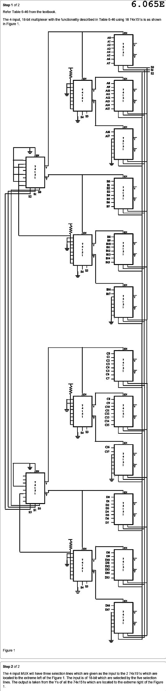
Step of 2 6.065E Refer Table 6-46 from the textbook. The 4-input, 18-bit multiplexer with the functionality described in Table 6-46 using 18 74x151s is as shown in Figure 1. EN A0 A2 > A3 A4 A6 A7 S2 EN EN A8 A9 Y A10 Y All A12 A13 A14 A15 S4 EN A16 A17 Y EN Y EN B0 Bt B2 > B3 St S2 B4 B5 B6 B7 EN EN B8 B9 B10 Y B12 . B14 S4 S3 EN B16 B17 Y . Y EN C7 C5 C4 C3 C2 EN C8 Y C10 > CII Y S4 S3 EN C17 Y EN - Y - EN Y D6 D4 D3 D5 D7 D2 DI Y S3 Y EN EN Y DIS D8 D9 Y Y . S4 S3 EN D16 Figure Step 2 The 4-input MUX will have three selection lines which are given as the input to the 2 74x151s which are located to the extreme left of the Figure 1. The input is of 18-bit which are selected by the five selection lines. The output is taken from the Ys of all the 74x151s which are located to the extreme right of the Figure 1

Mais conteúdos dessa disciplina