Logo Passei Direto
Buscar
Material
páginas com resultados encontrados.
páginas com resultados encontrados.

Prévia do material em texto

1
UNIVERSIDADE ESTADUAL PAULISTA “JÚLIO DE MESQUITA F ILHO” 
FACULDADE DE ENGENHARIA DE ILHA SOLTEIRA 
DEPARTAMENTO DE ENGENHARIA ELÉTRICA 
 
ELETROTÉCNICA 
 
Experiência 02: Ciclo de Histerese 
 
Objetivos: Visualização do ciclo de histerese através do osciloscópio e obtenção da curva 
normal de magnetização 
 
1.0 Curva normal de magnetização (Bm x Hm) 
 Almejando obter as características de um material ferromagnético, pode-se confeccionar, 
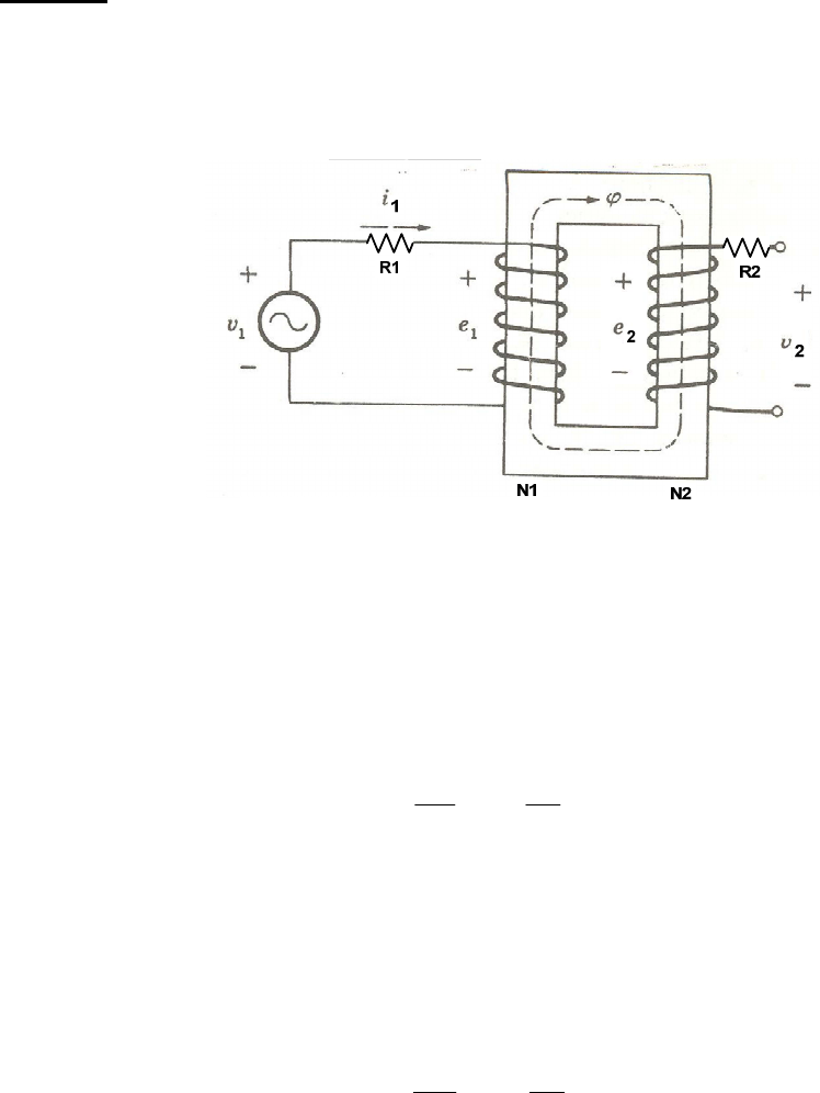
com o mesmo, um circuito magnético com o formato abaixo. 
 
Figura 1 – Circuito magnético constituído de material ferromagnético 
 
sendo: 
 Ri � resistência própria do enrolamento; 
 Ni � número de espiras – i=1 primário; i=2 secundário. 
 
 Sendo o circuito magnético excitado por meio do enrolamento 1 com uma tensão 
alternada v1, a expressão que relaciona a tensão induzida e1 (descontando os efeitos da dispersão 
do fluxo) com o fluxo criado é dada pela lei Faraday-Newmann: 
 11 1
d d
e N
dt dt
λ ϕ= = (1) 
sendo: 
 λ � fluxo concatenado pelas espiras; 
 ϕ � fluxo do circuito magnético. 
 
 Como não se pode ter acesso diretamente à tensão induzida e1 devido às perdas, costuma-
se usar o enrolamento secundário, o qual é deixado em vazio. Dessa forma, a tensão e2, se 
relacionará com o fluxo obedecendo à mesma lei. 
 22 2
d d
e N
dt dt
λ ϕ= = (2) 
 
 Como a tensão aplicada é alternada, o fluxo também o será. Assim: 
 ( )M sen tϕ φ ω= (3) 
 
 Substituindo (3) em (2), tem-se: 
 2
 
[ ]
2 2
( )Md sen te N
dt
φ ω
= (4) 
 Resolvendo chega-se a: 
 2 2( ) cos( )Me N tφ ω ω= (5) 
 
 A amplitude de e2 é dada por: 
 2 2 22M M ME N f Nφ ω π φ= = (6) 
 
sendo: 
 f � frequência da tensão aplicada. 
 
 Em valor eficaz tem-se que: 
 22 2 22
2
M
M
E
E E E= → = (7) 
 
 Substituindo (6) em (7), tem-se: 
 2 2 2
2
4,44
2
M M
f
E N f N
π φ φ= = (8) 
 
 A equação (8) representa o valor obtido na leitura do voltímetro. 
 
 Expressando em termos de fluxo: 
 ABMM =φ (9) 
sendo: 
 A � área da secção reta do circuito magnético; 
 BM � máxima densidade de fluxo. 
 
 Então: 
 2 24,44 ME f B A N= (10) 
 
 Em termos de densidade de fluxo, tem-se: 
 2
24,44
M
E
B
f A N
= (11) 
 
 Fazendo: 
 
2
1
4,44B
K
f A N
= (12) 
 
 Tem-se: 
 2M BB K E= (13)* 
 
 Portanto medindo-se o valor de E2, obtém-se a máxima densidade de fluxo. Por outro 
lado, a corrente de excitação i1 se relaciona com a intensidade de campo magnético H pela 
expressão da lei de Ampere que, para o circuito dado, fica: 
 ℓMM HIN =11 (14) 
sendo: 
 ℓ � é o comprimento médio do circuito magnético. 
 
 3
 Em termos de valor eficaz, tem-se: 
 1 2MI I= (15) 
 
 Substituindo (15) em (14) e isolando HM tem-se: 
 1 1 1
2
M H
N
H I K I= =
ℓ
 (16)* 
 
 A constante KH vale: 
 1
2
H
N
K =
ℓ
 (16.a) 
À curva BM x HM, dá-se o nome de curva normal de magnetização. Das expressões (13) e 
(16), nota-se que ela pode ser obtida diretamente das medidas de E2 e I1. 
 
2.0 Ciclo de Histerese 
O ciclo de histerese é obtido a partir de um gráfico que relaciona a densidade de fluxo 
instantânea (B) com a intensidade de campo instantânea (H). Da expressão (2), tem-se: 
 2
2
1
e dt
N
ϕ = ∫ (17) 
 Em termos de densidade de fluxo: 
 '2 2
2
1
BB e dt K e dtN A
= =∫ ∫ (18)* 
sendo: 
 '
2
1
BK N A
= é constante. 
 
 Como a intensidade de campo H é proporcional a corrente instantânea, vem: 
 '1 1 1H
N
H i K i= =
ℓ
 (19)* 
sendo: 
 
ℓ
1' NKH = é constante. 
 
 Portanto basta fazer um gráfico da 2e dt∫ pela corrente i1 para se obter o ciclo de 
histerese. A integral de e2 pode ser obtida com boa aproximação por meio do circuito abaixo, 
desde que R seja suficientemente grande. 
 
 
Figura 2 – Circuito elétrico utilizado como integrador 
 4
 Nesse caso: 
 2( ) ( ) ( )R Cv t v t v t= + (20) 
 
 2
( )
( ) C
dv t
i t C
dt
= (21) 
 
 2
( )
( ) ( ) CR
d v t
v t R i t R C
dt
 = =   
 (22) 
 
 Da equação (20) tem-se que: 
 2
( )
( ) ( ) ( ) CC R
dv t
v t v t v t RC
dt
− = = (23) 
 
 Com a condição de 2( ) ( )Cv t v t>> , tem-se: 
 2 2
( ) 1
( ) ( ) ( ) ( )CR C
dv t
v t v t RC v t v t dt
dt RC
= = → = ∫ (24)* 
 
 O ciclo de histerese poderá, então, ser visualizado num osciloscópio, se o sinal da tensão 
vc(t) for visualizado no canal vertical do osciloscópio e o sinal da corrente i1(t) no canal 
horizontal. 
3.0 Parte prática 
Variac
Monofásico
Rede
Trafo
1
1
2
2
220 220
Amperímetro
Analógico
Amperímetro
Digital
A A
Wattímetro 
Digital
 
Figura 3– Circuito elétrico utilizado para obtenção da curva de magnetização. 
 
 5
 
Figura 4– Circuito elétrico utilizado para obtenção do ciclo de histerese. 
 
3.1 Monte o circuito da figura 3. Utilize o transformador na ligação 220-220V. 
3.2 Varie a tensão v2 (no secundário) de zero a cerca de 240 V (20 em 20 V), fazendo leituras no 
amperímetro (primário) e no voltímetro (secundário). 
3.3 Volte o Variac até zero, desligue o disjuntor da bancada. 
3.4 Monte o circuito da figura 4. 
3.5 Varie a tensão induzida, visualizando o ciclo de histerese na tela do osciloscópio. Desenhe o 
laço de histerese para três tensões (100V, 180V e 220V) (no mesmo gráfico). (observar as 
escalas). 
3.6 Desligue o disjuntor e desmonte o circuito, guarde a fiação e organize os instrumentos. 
 
4.0 Relatório 
4.1 Trace, em escala adequada, a curva normal de magnetização (BM x HM) do material 
magnético ensaiado. 
4.2 Desenhe e comente os ciclos de histerese observados no item 3.5, explicando o que acontece 
com a área do ciclo de histerese ao se aumentar a tensão v2. 
4.3 Explique a diferença entre a curva normal de magnetização e o laço de histerese. 
 
Prof. Fábio 
Prof. Malange 
Adilson – técnico 
Everaldo – técnico

Mais conteúdos dessa disciplina